再生水系統是一個復雜的非傳統供水工程,包括水源、處理、儲存輸配、用戶端利用等多個環節。為了保障再生水廠安全穩定運行,全流程工藝的有效精準監測至關重要。
近日,聯測電磁流量計、超聲波液位計、熱式氣體流量計等系列過程自動化儀表,在成都市2022年重點項目——新都區高新技術產業園再生水廠一期工程,為成都市高品質宜居地建設、城市高效能治理、經濟高質量發展提供有力的水務支撐。
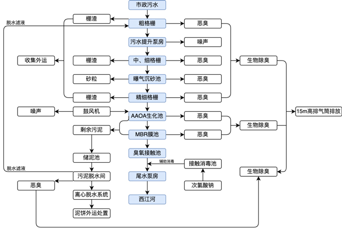
新都區高新技術產業園再生水廠,占地面積約86.4畝,總設計規模為日處理廢水3萬m?/d,其中一期工程為1萬m?/d,為全地下型式建設。項目采用“粗格柵+中格柵+細格柵+曝氣沉砂池+精細格柵+調節池+AAOA生化池+MBR膜池+臭氧接觸池”處理工藝。

污水處理廠工藝流程及產物位置圖(制圖/聯測小崔)▲
聯測系列過程自動化儀表用于監測水廠全工藝流程的安全、穩定與高效運行,為再生水廠的運營維護與管理提供科學的數據支撐。經聯測專業工程師現場指導培訓,目前所有設備均已安裝通電。

工程項目現場實景▲
根據國家“十四五”規劃,未來5年,新建、改建和擴建再生水生產能力不少于1500萬m?/d,再生水廠的規劃、建設、提標改造,將迎來高峰期,成為新時期治水工作的重要焦點之一。
聯測,為廣大用戶提供一站式過程自動化解決方案,共同守護城市“生命線”。

產品推薦

ULS-B 分體式超聲波液位計▲
日前,由聯測獨立研發,在2022年推出的新一代超聲波液位計——ULS-B 分體式超聲波液位計,榮膺中國工控自動化領域2022年度大獎“編輯推薦獎”。該產品具有高可靠性、高精度、易安裝維護等特點,能為各大行業的多個工況提供穩定、精準、可靠的物位/液位測量保障。